• Hello Guest, we are proud to now have our Wiki online that is completely compiled and written by our members. Feel free to browse our Jeep-CJ Wiki or click on any orange keyword when looking at posts in the forum.

'78 CJ5 w/360 Consistent 210* when it's HOT (for Oregon) is this OK

'78 CJ5 w/360 Consistent 210* when it's HOT (for Oregon) is this OK
One of my oldest friends (a REAL motorhead) had the '65 version of one of these, a blue and white panel, and he fabbed up mounts so he could fit his Boss 302 into it with an automatic on the floor. That van would get down and boogie!
 
Register now
You must register or login to view hidden content on this page.
That's just what I was thinking too Terry, then I could refer to step by step links for others :)
 
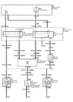
Thanks Tarry, but I already have these, I'm hoping they're correct, but I'm in the dard about the green one (maybe it's not ripe yet) :o
 
I like the info on electric fans - I may convert mine.

But I didn't get a clear picture of what thermostat you are running. At speeds over 25mph or so, the incoming air should cool your motor to the thermostat setting regardless of the fan. I would install a 180 tstat and see what happens.
 
Hi John, When I replaced the water pump a couple of years ago I installed the 195* one as that's what the book (real book with paper pages printed by AMC) called for. Once I get this all mapped out and such I'm going to take a bunch of photos and post a tutorial that'll help others in the same boat. I'm getting a lot of information, but it's fragmented for the most part.

I'm thinking that little blac relay is the high speed 70/80 amp'r but what's up with that big green one? anyone?
 
What about the 360? Has it been rebuilt and bored out? The one down side to the AMC V8s, in particular the 401, is that they can have overheating problems when the cylinder walls are thinned out a little too far. Not saying that your problem just one thing to check.
 
The block says it's a 360 but I hear ya as a P.O. could've overbored it sometime in its past.

Edit: Test fit went fine, except my overflow bottle spilled coolant on the floor while I was under it, momentary panic until I detirmined what was the cause. Much more room in front of the water pump pulley than the previous fan assy. Only mod for mounting up is I made a longer stud for the radiator mount in the nacelle in the bottom left, this'll allow me to mount the radiator and the shroud with the same stud, given it's location, there was no other way to go.
One dramatic difference I've noticed already with the Mystique/Contour fan shroud compared to the setup that was on my Jeep, using the stock AMC fan shroud with the P.O.'s 18" Hayden electric fan is the fan tips didn't reach the opening of the shroud, rendering it inefficient.
 
Last edited:
:) I'm on those threads in JeepForum myself.:chug:
 

Similar threads

  • Question<br> <font color=black> Reply's are voted<br> on for best answer</font> Question
    Reply's are voted
    on for best answer
Replies
4
Views
27
  • Question<br> <font color=black> Reply's are voted<br> on for best answer</font> Question
    Reply's are voted
    on for best answer
Replies
8
Views
50

Jeep-CJ Donation Drive

Help support Jeep-CJ.com by making a contribution.

Help support Jeep-CJ.com by making a contribution.
Goal
$200.00
Earned
$0.00
This donation drive ends in
0 hours, 0 minutes, 0 seconds
  0.0%
Back
Top Bottom